Embedded-Computer

Welches Board-Format ist das Richtige?

29. September 2014, 14:43 Uhr | Von Knud Hartung
Diesen Artikel anhören

Fortsetzung des Artikels von Teil 3

Welche Faktoren entscheiden über die Systemkosten?

Die Kostenerwartungen werden häufig zu stark vereinfacht, denn die tatsächlichen Kosten basieren auf einer komplexen Kombination aus vielfältigen Faktoren. Man könnte beispielsweise annehmen, dass die Kosten schlicht von der Modulgröße bestimmt werden und ein kleines Modul preisgünstiger ist als ein großes. In der Praxis aber kann ein kurzes Modul durchaus teurer sein als eines in voller Größe. Die technischen Daten, ein Single- oder Quad-Core-Prozessor und die herausgeführten I/O-Schnittstellen sind einige der Elemente, die über die Gesamtkosten des Moduls entscheiden.

Das Design-Know-how und die Ressourcen tragen ebenfalls zu den Kosten bei. Veranschaulichen lässt sich dies an einem SMARC-Modul, das mit stromsparenden x86-Prozessoren als Kurz- oder Full-Size-Modell angeboten wird. Zweifellos hat das kurze Modul weniger Fläche, aber dennoch kann das Design die gleichen Eigenschaften erfordern, die auch auf dem Modul in voller Größe vorhanden sind. Das Design lässt sich zwar effektiv ausarbeiten, erfordert aber mehr Leiterplattenlagen zur Implementierung der I/Os. Entsprechend teuer und mühsam gestaltet sich der Entwicklungsprozess, was den Zeitaufwand – und damit auch die Produktionskosten – entsprechend ansteigen lässt. Wird ein ähnliches System auf den verschiedenen Small-Form-Factor-Plattformen realisiert, sind die Kosten bei PC/104 generell am höchsten. Niedriger liegen sie bei COM Express, und noch geringer sind sie bei SMARC oder Qseven. All dies kann potenziell in die strategische Evaluierung eingehen, die über die Wahl der Plattform entscheidet. Dass sich die Entwicklungskosten meist auf diese Weise darstellen, liegt an dem vollständig ausgearbeiteten, umgehend einsatzbereiten Design von PC/104, verglichen mit den skalierbaren Design-Optionen in COM Express. SMARC und Qseven wiederum besitzen weniger Komponenten und Funktionen als COM Express, was den Gesamtaufwand für die Entwicklung weiter strafft.

Seitens der Kunden neigt man allgemein zu der Auffassung, dass kleine Formate weniger kosten müssten als große Computing-Plattformen. In Wirklichkeit gilt dies jedoch nur für kleine Formate mit weniger Performance, also ohne leistungsfähige I/Os. In den meisten Fällen aber müssen auch die heutigen kleinen Systeme anspruchsvolle I/Os enthalten und mit den Features und der Performance der größeren System mithalten – nur eben auf weniger Platz. Das daraus resultierende Design ist folglich anspruchsvoller und entsprechend teurer, was sich stärker auf die Entscheidung über die richtige Plattform auswirkt.

Risiken begrenzen

Architektur, Layout oder Upgrade-Fähig­keit – welcher Faktor bedeutet für Sie das größte Risiko? Das Eindämmen von Risiken ist nicht unbedingt ein isolierter Aspekt, sondern dürfte Auswirkungen auf jede Entscheidung haben, die im Designprozess gefällt wird. Zum Beispiel gibt es aus dem Blickwinkel des Designers keine Unterschiede zwischen x86- und ARM-Architekturen, was das Leiterplatten-Layout angeht. Beide enthalten Standard-I/Os, High-Speed Lanes, Speicherschnittstellen usw.

Während der ersten Phase des Designs sowie bei der sich anschließenden Fehlerbeseitigung gestaltet sich die Arbeit mit der x86-Architektur jedoch einfacher. Die Tatsache, dass das Analysieren und die Fehlerbeseitigung bei der ARM-Plattform komplizierter sind, kann Entwickler zum Umstieg auf eine alternative Architektur veranlassen. Zum Beispiel sind COMs durch einen Modulwechsel stets Upgrade-fähig. PC/104 dagegen erfordert ein neues Board und kann andere I/O-Steckverbinder mit sich bringen, die zudem an anderen Stellen auf der Leiterplatte angeordnet sind.

Ausgewogener Weg zum ­wettbewerbsfähigen Design

passend zum Thema

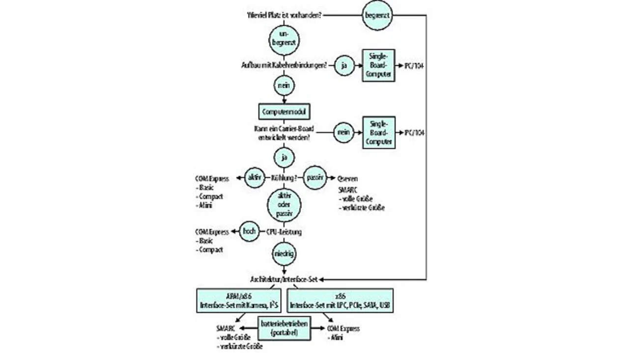
Flussdiagramm zum Finden des richtigen Formats.
Bild 3. Flussdiagramm zum Finden des richtigen Formats.
© Lippert Adlink

Entwickler stehen vor einem ganzen Spektrum technischer und strategischer Wahlmöglichkeiten, wenn sie die ideale Small-Form-Factor-Plattform für eine bestimmte Anwendung finden müssen. Auch wenn es keinen richtigen oder falschen Weg gibt, ermöglicht die Evaluierung der Optionen aus beiden Perspektiven eine klare Sicht auf die Kompromisse, die Leistungsfähigkeit und die langfristigen Upgrade-Möglichkeiten (Bild 3).

Small-Form-Factor-Lösungen spielen eine wichtige Rolle im Bereich der vernetzten Embedded-Systeme, denn sie ebnen intelligenten Systemen den Weg in neue Anwendungen und bringen die Performance auf ein Niveau, das demjenigen größerer Systeme entspricht. SBCs bedienen bestimmte Performance-Punkte für Designs, die für die Massenproduktion vorgesehen sind. COMs sind dagegen eher für kosteneffektive, individualisierte Systeme geeignet, die mehrere Produktgenerationen überdauern. Ideal als Basisstrategie geeignet ist der Ansatz, das System passgenau für die vorgesehene Anwendung zu dimensionieren. Die gute Nachricht dabei ist, dass es in aller Regel mehr als nur einen gangbaren Weg gibt. Die x86- und ARM-Ökosysteme entwickeln sich weiter, und das Eingrenzen der Design-Alternativen wird niemals ein statischer Prozess sein.

Der Autor:

Knud Hartung
studierte Betriebswirtschaftslehre mit den Schwerpunkten Marketing und Innovationsmanagement und ist als Product Marketing Manager für das Module Computing Product Segment bei der Lippert Adlink Technology GmbH tätig.

knud.hartung@adlinktech.com



  1. Welches Board-Format ist das Richtige?
  2. Computermodule
  3. ARM oder x86
  4. Welche Faktoren entscheiden über die Systemkosten?

Lesen Sie mehr zum Thema


Das könnte Sie auch interessieren

Jetzt kostenfreie Newsletter bestellen!

Weitere Artikel zu ADLINK TECHNOLOGY

Weitere Artikel zu Industrie-Computer / Embedded PC

Weitere Artikel zu SBCs / CPU-Boards / CoM / SoM