Sicherheitsbezogene Verarbeitung von 4- bis 20-mA-Signalen

Standard-Sensorik reicht aus

26. November 2014, 14:00 Uhr | Joachim Kroll
Diesen Artikel anhören

Fortsetzung des Artikels von Teil 1

Klärendes Gespräch notwendig

Vor der endgültigen Bestellung von Safe AI wird der Kunde aufgefordert, zunächst Kontakt mit der Safety Hotline des Competence Center Safety von Phoenix Contact aufzunehmen. In dem Informationsgespräch bewerten die umfassend qualifizierten Service-Mitarbeiter in Abstimmung mit dem Anwender, welche Hardware- und Software-Komponenten für die jeweilige Applikation notwendig sind. Stellt sich heraus, dass noch einige Geräte fehlen, müssen diese vorab ­separat erworben werden.

Anbieter zum Thema

zu Matchmaker+
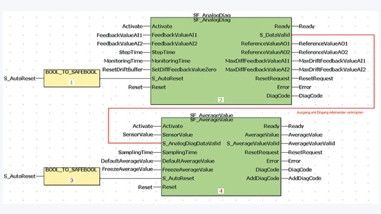
Die sichere Programmier-Umgebung SafetyProg umfasst auch die Funktionsbaustein-Bibliothek AnalogInput_SF
Bild 3. Die sichere Programmier-Umgebung SafetyProg umfasst auch die Funktionsbaustein-Bibliothek AnalogInput_SF.
© Phoenix Contact

Wenn dann Kompatibilität zwischen der Anwendung und der Safe-AI-Lösung gegeben ist, wird die offizielle Bestellung des Solution Package Safe AI ausgelöst. Das Solution Package umfasst den Versand eines Lizenzschlüssels zur Aktivierung der Funktionsbaustein-Bibliothek AnalogInput_SF, die im sicheren Programmier-Tool SafetyProg angesiedelt ist (Bild 3).

Darüber hinaus erhält der Anwender ein Applikations-Handbuch, das die Umsetzung der Safe-AI-Lösung detailliert beschreibt. In der Lieferung ist schließlich ein weiterer Key enthalten, mit dem der Kunde beim Competence Center Safety eine Beratungsleistung in Form eines Web Meeting abrufen kann. Insgesamt stellt das Solution Package Safe AI also die erforderliche Software mitsamt der entsprechenden Dokumentation und einer Beratung zur Verfügung, um den Integrationsprozess der Safe-AI-Lösung gemäß den geltenden Normen in die jeweilige Applika­tion bestmöglich zu unterstützen. Phoenix Contact steht allerdings nur dann für die zuverlässige Funktion der Lösung ein, wenn der Anwender die im Applikationshandbuch dargelegten Vorgaben zur Implementierung einhält.

Kasten: Bis zu 170 Profisafe-Geräte ankoppelbar

 

Die kompakte Safety-SPS RFC 470 PN 3TX von Phoenix Contact, die für die Schaltschrank-Montage konzipiert ist, erfüllt die höchsten Sicherheitskategorien SIL 3 (EN ISO 61508), SIL CL 3 (EN ISO 62061) und PL e/Kat.4 (EN ISO 13849). Die Hardware-technisch entkoppelte Profisafe-Sicherheitssteuerung prüft die Safety-Logik auf Konsistenz und Richtigkeit, bevor ein ­sicherer Ausgang gesetzt wird. Zur Programmierung der Safety-Logik dient das sichere Tool SafetyProg, das direkt in die Engineering-Umgebung PC Worx eingebunden werden kann. Ein Simulations­modus erlaubt den umfassenden Test der Standard- und Safety-Logik, bevor das Programm auf die Hardware gespielt wird.

Der RFC 470S PN 3TX verfügt über Ethernet- und Interbus-Schnittstellen. Aufgrund seiner Funktion als Profinet-IO-Controller/Device arbeitet er je nach ­Bedarf entweder als überlagerte Profi­safe-SPS in einem Profinet-Netzwerk oder lässt sich von einer überlagerten Profinet-fähigen Steuerung als Profinet-IO-Device ansprechen. Fungiert die Sicherheits-Steuerung als Profisafe-SPS, kann der Anwender je nach Telegrammlänge der Profisafe-Teilnehmer bis zu 170 Profisafe-Geräte ankoppeln.  

  1. Standard-Sensorik reicht aus
  2. Klärendes Gespräch notwendig
  3. Kostenvorteile für den Maschinenbau

Lesen Sie mehr zum Thema


Das könnte Sie auch interessieren

Jetzt kostenfreie Newsletter bestellen!

Weitere Artikel zu Phoenix Contact GmbH & Co KG

Weitere Artikel zu Sensoren & -systeme

Weitere Artikel zu Funktionale Sicherheit/Safety

Weitere Artikel zu Cyber-Security

Weitere Artikel zu Sicherheitssteuerungen