Industrielle Netzgeräte basierend auf Buswandlern mit festem Übersetzungsverhältnis

Vorteile in Ein- und Dreiphasigen Systemen

7. Januar 2016, 9:12 Uhr | Maurizio Salato

Dieser Artikel beschreibt einen neuen Ansatz für industrielle Netzgeräte mittlerer Leistung, welche die Vorteile neuer Power-Komponenten sowohl in ein-, als auch in dreiphasigen Systemen ausnutzen.

Diesen Artikel anhören
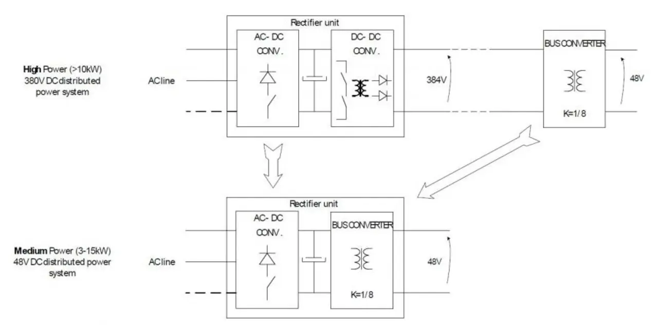
Bild 1. Ersatz der DC-DC Wandlerstufe durch einen Bus Wandler in einem Netzgerät mittlerer Leistung.
Bild 1. Ersatz der DC-DC Wandlerstufe durch einen Bus Wandler in einem Netzgerät mittlerer Leistung.
© Vicor

Die Forderung nach höchster Verfügbarkeit in der Welt der Telekommunikation brachte auf der Ebene der Leistungsverteilung den Einsatz von SELV (Safety Extra-Low Voltage) Spannungen verbunden mit speziellen Ansätzen für den Gesamtaufbau der Systeme. Gleichzeitig wurden hohe Wirkungsgrade und hohe Leistungsdichten verlangt. Dies führte zu einer Weiterentwicklung der Distributed Power Systeme hin zu Architekturen, die optimierte Powerkomponenten verwenden wie Wandler mit festem Übersetzungsverhältnis, Eingangsspannungen von 300 – 400 VDC und isolierten SELV Ausgangsspannungen. Dieser Artikel beschreibt einen neuen Ansatz für industrielle Netzgeräte mittlerer Leistung, welche die Vorteile dieser neuen Komponenten sowohl in ein-, als auch in dreiphasigen Systemen ausnutzen (Bild 1).

Einphasige Systeme: existierende Architekturen

Anbieter zum Thema

zu Matchmaker+
Bild 2. Klassische Elemente eines Netzgerätes.
Bild 2. Klassische Elemente eines Netzgerätes.
© Vicor

Bei einphasigen Systemen besteht die Herausforderung, dass genügend Energie gespeichert werden muss, um die DC Last kontinuierlich zu versorgen, während die vom Netz fließende Energie einen sinusförmigen Verlauf hat. Bewährte Designs nutzen einen zweistufigen Ansatz wie in Bild 2 gezeigt. Die Funktionen der einzelnen Elemente sind jeweils beschrieben. Der durch den AC/DC-Wandler gesteuerte Effektivstrom in die kapazitiven Speicherelemente ist eine lineare Funktion der umgewandelten Leistung und der Spannung am Kondensator. Gleichzeitig verhält sich die zulässige Strombelastung des Kondensators nahezu linear zur Kapazität und variiert mit der verwendeten Technologie, den Anschlüssen und der Energiedichte.

Dies bedeutet, dass die in einem klassischen Netzgerät (Bild 2) installierte Gesamtkapazität vom zulässigen Wechselstrom des verwendeten Kondensators abhängt. Dies bedeutet relativ große Kondensatoren und damit für die nachgeschaltete DC-DC Wandlerstufe relativ kleine Werte für die Restwelligkeit der Netzspannung sowie den Spannungseinbruch bei der Überbrückung eines Netzausfalles.

Bild 3. Effektive Restwelligkeit der Netzspannung am Ausgang einer 1200 W AC/DC-Stufe bei einer Spannung von 390 V DC und Strombelastung eines 450 V Aluminimum Elektrolytkondensators in Abhängigkeit von der Kapazität.
Bild 3. Effektive Restwelligkeit der Netzspannung am Ausgang einer 1200 W AC/DC-Stufe bei einer Spannung von 390 V DC und Strombelastung eines 450 V Aluminimum Elektrolytkondensators in Abhängigkeit von der Kapazität.
© Vicor

Bild 3 zeigt die Netzrestwelligkeit am Ausgang der AC/DC-Stufe sowie den Effektivwert des Kondensators in einem Telekom Netzgerät mit einphasigem Eingang, einem Ausgang von 48 V und 25 A bzw. 1200 W, einer Überbrückungszeit von 10ms bei Volllast und Einsatz eines allgemeinen 450V Aluminimum Elektrolytkondensators.

Ein 1 mF, 450 V Aluminium-Elektrolytkondensator, ausgelegt für einen Wechselstrom von 5 Aeff bei 120 Hz, kann problemlos für diese Anwendung eingesetzt werden, da bei Volllast etwa 3 Aeff anliegen. In diesem Fall muss die DC/DC-Stufe eine Restwelligkeit der Netzspannung von ca. 14 V Spitze-Spitze ausregeln und während eines Netzausfalles entlädt sich der Kondensator von 390 V auf 358 V, was einem Energieverlust von 16 % der gesamten gespeicherten Energie entspricht. Ein Gesamtwirkungsgrad von 94 % kann erreicht werden, wobei der DC/DC-Wandler mit einem Wirkungsgrad von 96 – 97 % für etwa 60 – 70 % der Gesamtverluste verantwortlich ist.

Diese Standardschaltung bringt jedoch zwei bedeutende Herausforderungen:

  • Der 450 V Aluminium Elektrolytkondensator bietet zu viel Speicherkapazität und eine unzureichende Fähigkeit, den Netzwechselstrom zu führen.
  • Die DC/DC-Wandlerstufe muss für die meiste Zeit des Betriebes nur ein enges Fenster der Netzrestwelligkeit ausregeln und nur bei Netzausfall die Ausgangsspannung wirklich stabilisieren.

  1. Vorteile in Ein- und Dreiphasigen Systemen
  2. Einphasige Systeme: vorgeschlagene Architektur
  3. Vergleich der Architekturen für 3-Pasen-Anwendungen

Lesen Sie mehr zum Thema


Das könnte Sie auch interessieren

Jetzt kostenfreie Newsletter bestellen!

Weitere Artikel zu VICOR Deutschland

Weitere Artikel zu AC/DC-Wandler/Netzgeräte