Gate-Treiber für Leistungshalbleiter

Wirkungsgrad maximieren

11. Januar 2023, 16:30 Uhr | Rolf Horn, Digi-Key, Ralf Higgelke
Um die Energie- und Mobilitätswende zu schaffen, sind effiziente Leistungshalbleiter ein wesentliches Grundelement. Dafür brauchen Leistungshalbleiter jeweils angepasste Gate-Treiber. Worauf ist zu achten?
© iuriimotov/stock.adobe.com

Um die Energie- und Mobilitätswende zu schaffen, sind effiziente Leistungshalbleiter ein wesentliches Grundelement. Doch um möglichst verlustarm zu schalten, brauchen Leistungshalbleiter jeweils angepasste Gate-Treiber. Worauf Entwickler bei Gate-Treibern achten müssen.

Diesen Artikel anhören

Von Stromversorgungen und Motorantrieben bis hin zu Ladestationen – überall sind Leistungshalbleiter aus Silizium, Siliziumkarbid und Galliumnitrid mit jeweils angepassten Gate-Treibern verbaut. Wie der Name schon sagt, besteht die Aufgabe von Gate-Treibern darin, das Gate des Leistungsbauteils anzusteuern und es so schnell und präzise in den leitenden Zustand bzw. wieder in den gesperrten Zustand zu versetzen. Dazu muss der Treiber trotz parasitärer Kapazitäten und Induktivitäten im oder am Bauelement ausreichend Strom liefern bzw. ableiten können. Folglich ist es von entscheidender Bedeutung, einen richtig dimensionierten Gate-Treiber mit den geeigneten Schlüsseleigenschaften bereitzustellen, um das volle Potenzial der Leistungskomponente auszuschöpfen und den Wirkungsgrad des Systems zu maximieren.

Um den Gate-Treiber optimal nutzen zu können, muss der Entwickler besonders auf die Spannungsversorgung des Treibers achten, die unabhängig von der Zwischenkreisspannung des Leistungsbauteils ist. Auch wenn die Versorgung für den Gate-Treiber der eines Logik-ICs ähnelt, gibt es doch einige wichtige Unterschiede. Es kann sich um eine unipolare Versorgung handeln, aber in vielen Fällen handelt es sich um eine asymmetrische bipolare Versorgung, die darüber hinaus noch andere funktionale und strukturelle Unterschiede aufweist. Außerdem müssen Entwickler auf den Formfaktor achten, d. h. auf den Platzbedarf auf der Leiterplatte und die Bauhöhe sowie auf die Kompatibilität mit den vorgesehenen Montage- und Fertigungsverfahren des Designs.

Streukomponenten berücksichtigen

Dieses Modell eines MOSFET zeigt die parasitäre Kapazität und Induktivität, die sich auf die Treiberleistung auswirken
Bild 1. Dieses Modell eines MOSFET zeigt die parasitäre Kapazität und Induktivität, die sich auf die Treiberleistung auswirken.
© Texas Instruments

Auch wenn die an das Gate angelegte Spannung den einen MOSFET ein- und ausschaltet, ist dies nur ein Teil der Geschichte. Diese Spannung treibt den Strom in den MOSFET, bis genügend Ladung angesammelt ist, um ihn einzuschalten. Je nach Bauelementetyp und Nennstrom des Leistungstransistors sind dafür wenige Milliampere bis zu mehreren Ampere nötig. Der Gate-Treiber hat somit die Aufgabe, schnell und präzise genügend Ladung in das Gate zu liefern, um den MOSFET einzuschalten, und diese Ladung umgekehrt schnell und präzise wieder herauszuziehen, um den MOSFET wieder auszuschalten.

Wäre das MOSFET-Gate eine rein ohmsche Last, wäre es relativ einfach, diese Ladung zu liefern bzw. abzuleiten. Allerdings hat dieses Bauteil interne Streukapazitäten und -induktivitäten, was auch auf die Zuleitung zwischen dem Treiber und dem MOSFET zutrifft (Bild 1).

 Das Schwingen des Treiberausgangs aufgrund von parasitären Elementen im MOSFET kann zu Falschauslösungen führen, ähnlich wie das Prellen bei mechanischen Schaltern
Bild 2. Das Schwingen des Treiberausgangs aufgrund von parasitären Elementen im MOSFET kann zu Falschauslösungen führen, ähnlich wie das Prellen bei mechanischen Schaltern.
© Learn About Electronics

Im Ergebnis schwingt das Signal des Gate-Treibers um die Schwellenspannung herum. Die kann dazu führen, dass das Bauelement auf seinem Weg zum vollständigen Ein- oder Ausschalten ein oder mehrere Male ein- und ausschaltet; dies ist in etwa vergleichbar mit dem Prellen eines mechanischen Schalters (Bild 2).
 
Die Folgen reichen von unbemerkt oder lästig – etwa bei gelegentlichem Ein-

Im Gegensatz zur normalen MOSFET-Aktivierung von Q1 und Q4 (links) bzw. Q2 und Q3 (rechts) kommt es beim gleichzeitigen Einschalten der Brücke zu möglicherweise schädlichen Kurzschluss zwischen der Stromschiene und Masse
Bild 3. Im Gegensatz zur normalen MOSFET-Aktivierung von Q1 und Q4 (links) bzw. Q2 und Q3 (rechts) kommt es beim gleichzeitigen Einschalten von Q1 und Q2 bzw. Q3 und Q4 der Brücke aufgrund von Treiberproblemen oder anderen Ursachen zu einem möglicherweise schädlichen Kurzschluss zwischen der Stromschiene und Masse.
© Quora

oder Ausschalten eines Lichts – bis hin zu wahrscheinlichen Schäden in schnell schaltenden PWM-Schaltkreisen (Puls- weitenmodulation) von Stromversorgungen, Motorantrieben und ähnlichen Subsystemen.

Bei den weitverbreiteten Halb- und Vollbrücken-Topologien, bei denen die Last zwischen einem oberen und einem unteren MOSFET-Paar platziert ist (Bild 3), kann es zu Kurzschlüssen und sogar zu dauerhaften Schäden kommen, wenn beide MOSFETs auf derselben Seite der Brücke auch nur für einen Augenblick gleichzeitig eingeschaltet werden. Dieses Phänomen wird als Durchschlag (Shoot through) bezeichnet.

Negative Treiberspannung nötig

Zum Einschalten des Gates sollte die Spannung der positiven Schiene hoch genug sein, um die volle Sättigung bzw. Anreicherung des Leistungsschalters zu gewährleisten, ohne jedoch die absolute Höchstspannung des Gates zu überschreiten. Dieser Spannungswert hängt zwar vom jeweiligen Bauelementetyp und -modell ab, aber Standard-IGBTs und -MOSFETs sind in der Regel bereits bei einer Ansteuerung von 15 V vollständig eingeschaltet, während typische SiC-MOSFETs eher 20 V benötigen, um vollständig eingeschaltet zu sein.

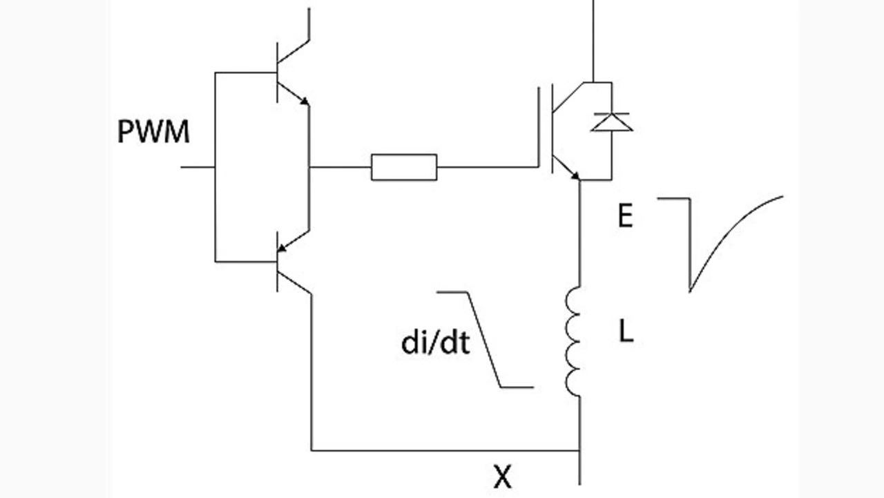
Selbst eine kleine Emitter-Induktivität am Punkt »x« zwischen einem Schalter und der Treiber-referenz kann eine entgegengesetzte Gate-Emitter-Spannung induzieren, wenn der Schalter ausgeschaltet wird, was zu einem Einschalt-/ Ausschalt-»Jitter« führt
Bild 4. Selbst eine kleine Emitter-Induktivität am Punkt »x« zwischen einem Schalter und der Treiber-referenz kann eine entgegen- gesetzte Gate-Emitter-Spannung induzieren, wenn der Schalter ausgeschaltet wird, was zu einem Einschalt-/ Ausschalt-»Jitter« führt.
© Murata Power Solutions

Beim Ausschalten ist die Situation ein wenig komplizierter. Im Prinzip sind 0 V am Gate für den Aus-Zustand ausreichend. Durch eine negative Spannung, typischerweise zwischen –5 und –10 V, und einen Gate-Widerstand lässt sich das Bauteil schnell und gesteuert ausschalten. Eine geeignete negative Ansteuerung stellt sicher, dass die Gate-Emitter-Spannung UGE im ausgeschalteten Zustand immer gleich Null oder kleiner ist. Das verdeutlicht Bild 4. Eine Emitter-Induktivität (L) (Punkt »X« in Bild 4) zwischen einem Schalter und der Treiberreferenz induziert eine entgegengesetzte Gate-Emitter-Spannung, wenn der Schalter ausgeschaltet wird. Selbst bei einer Induktivität von nur 5 nH – also ein paar Millimeter Leiterbahn – sind das bei einem di/dt von 1000 A/μs immerhin 5 V.

Die Verwendung einer negativen Gate-Treiberspannung kann die Probleme ausgleichen, die aufgrund der durch den Miller-Effekt bedingten Kapazität in einem MOSFET oder IGBT entstehen
Bild 5. Die Verwendung einer negativen Gate-Treiberspannung kann die Probleme ausgleichen, die aufgrund der durch den Miller-Effekt bedingten Kapazität in einem MOSFET oder IGBT entstehen
© Murata Power Solutions

Außerdem trägt eine negative Gate-Treiberspannung dazu bei, den Effekt der Miller-Kapazität Cm an Kollektor bzw. Drain-Gate zu überwinden, die beim Abschalten des Bauelements Strom in den Gate-Treiberschaltkreis injiziert. Schaltet das Bauelement aus, steigt die Kollektor-Gate-Spannung an und ein Strom mit dem Wert Cm · duCE/dt fließt durch die Miller-Kapazität, in die Gate-Emitter/Source-Kapazität CGE und durch den Gate-Widerstand zur Treiberschaltung. Die daraus resultierende Spannung UGE am Gate kann ausreichen, um den Baustein wieder einzuschalten, was zu Durchschlägen und Schäden führen kann (Bild 5).

Steuert man das Gate mit negativer Spannung, lässt sich dieser Effekt minimieren. Aus diesem Grund erfordert ein effektives Treiberdesign sowohl positive als auch negative Spannungsschienen. Im Gegensatz zu den meisten bipolaren DC-DC-Wandlern mit symmetrischen Ausgängen (z. B. ±5 V) sind die Versorgungsschienen für den Gate-Treiber jedoch in der Regel asymmetrisch, wobei die positive Spannung größer ist als die negative.

Nennleistung des Wandlers bemessen

Ein entscheidender Faktor ist der Strom, den der DC-DC-Wandler für den Gate-Treiber liefern muss, und damit seine Nennleistung. Die grundsätzliche Berechnung ist recht simpel. In jedem Schaltzyklus muss das Gate über den Gate-Widerstand RG geladen und entladen werden. Das Datenblatt enthält eine Kurve für die Gate-Ladung QG, also die Ladungsmenge, die in die Gate-Elektrode injiziert werden muss, um den MOSFET bei bestimmten Gate-Spannungen einzuschalten (zu treiben). Die Leistung, die der DC-DC-Wandler bereitstellen muss, wird nach folgender Formel berechnet

P = QG·f·Us 

Dabei ist QG die Gate-Ladung für einen gewählten Spannungshub (positiv bis negativ) für den Wert Us und die Frequenz f. Diese Leistung wird im internen Gate-Widerstand Rint des Bauelements und im externen Serienwiderstand RG abgeführt. Die meisten Gate-Treiber benötigen eine Stromversorgung mit weniger als ein bis zwei Watt.

Ein weiterer Aspekt ist der Spitzenstrom (Ipk), der zum Laden und Entladen des Gates erforderlich ist. Er wird mit folgender Formel berechnet:

Ipk =UsRint+RG 

Weitere Überlegungen zum Wandler

DC-DC-Wandler für Gate-Treiber werfen noch andere einzigartige Herausforderungen auf.

Regulation: Der DC-DC-Wandlers ist nahe unbelastet, wenn der Leistungshalbleiter nicht schaltet. Allerdings benötigen die meisten konventionellen Wandler stets eine Mindestlast, da ihre Ausgangsspannung sonst dramatisch ansteigen kann, möglicherweise sogar über die Durchbruchspannung des Transistor-Gates. Daher sollten DC-DC-Wandler verwendet werden, deren Ausgangsspannungen begrenzt werden oder deren Anforderungen an eine Mindestlast sehr niedrig sind.

Es ist von entscheidender Bedeutung, dass sich die Ausgangsspannungen des DC-DC-Wandler beim Ein- und Ausschalten eindeutig verhalten und keine Spannungsschwankungen aufweisen
Bild 6. Es ist von entscheidender Bedeutung, dass sich die Ausgangsspannungen des DC-DC-Wandler beim Ein- und Ausschalten eindeutig verhalten und keine Spannungsschwankungen aufweisen.
© Murata Power Solutions

Einschalten und Abschalten: Es ist wichtig, dass die IGBTs und MOSFETs erst dann aktiv angesteuert werden, wenn die Spannungsschienen des Treiberkreises ihre vorgesehenen Werte erreicht haben. In der Zeit, in der der DC-DC-Wandler aktiviert oder deaktiviert wird, kann es passieren, dass die Leistungsbauelemente eingeschaltet werden, selbst wenn das PWM-Signal inaktiv ist, was zu Durchschlägen und Schäden führen kann. Daher sollten sich die Ausgangsspannungen des DC-DC-Wandler beim Ein- und Ausschalten eindeutig verhalten und monoton ansteigen und abfallen (Bild 6).

➔ Isolations- und Koppelkapazitäten: Bei hohen Leistungen verwenden Wechselrichter oder Wandler in der Regel eine Brückentopologie, um Wechselstrom mit Netzfrequenz zu erzeugen oder Motoren, Transformatoren oder andere Lasten bidirektional per PWM anzusteuern. Aus Gründen der Anwendersicherheit und zur Einhaltung gesetzlicher Vorschriften müssen das PWM-Signal für die Gate-Treiber und die zugehörigen Stromschienen der High-Side-Schalter von Masse galvanisch getrennt sein, ohne dass ein ohmscher Pfad zwischen ihnen besteht. Darüber hinaus muss die Isolationsbarriere robust sein und darf sich durch wiederholte Teilentladungen über die Lebensdauer nicht signifikant verschlechtern.

Zusätzlich kann es aufgrund der kapazitiven Kopplung über die Isolationsbarriere zu Problemen kommen. Der Effekt ist vergleichbar mit dem Leckstrom zwischen den Primär- und Sekundärwicklungen eines vollständig isolierten Netztransformators. Daraus ergibt sich die Anforderung, dass die Treiberschaltung und die zugehörigen Stromschienen immun gegen das hohe du/dt des Schaltknotens sein sollten sowie eine sehr geringe Kopplungskapazität aufweisen. Solche Effekte sind auf die sehr schnellen Schaltflanken zurückzuführen, die typischerweise 10 kV/μs und bei den neuesten GaN-Bauelementen sogar bis zu 100 kV/μs betragen. Dieses hohe du/dt verursacht einen transienten Stromfluss durch die Kapazität der Isolationsbarriere des DC-DC-Wandlers.

Da der Strom das Produkt aus der Koppelkapazität C und dem du/dt ist, führt selbst eine kleine Kapazität der Barriere von nur 20 pF bei Schaltflanken von 10 kV/μs dazu, dass 200 mA fließen. Dieser Strom findet einen unbestimmten Rückweg durch den Reglerschaltkreis zurück zur Brücke und verursacht Spannungsspitzen an den Anschlusswiderständen und -induktivitäten, die den Betrieb des Reglers und sogar des DC-DC-Wandlers stören können. Eine geringe Kopplungskapazität ist daher sehr wünschenswert.

Es gibt noch einen weiteren Aspekt der Basisisolierung und der damit verbundenen galvanischen Trennung des DC-DC-Wandlers. Die Isolationsbarriere ist so ausgelegt, dass sie der Nennspannung dauerhaft standhält. Da die Spannung jedoch nicht konstant, sondern geschaltet wird, kann die Barriere im Laufe der Zeit potenziell schneller degradieren. Das ist auf elektrochemische und Teilentladungseffekte im Isolationsmaterial zurückzuführen. Daher muss der DC-DC-Wandler über eine robuste Isolierung und großzügige Mindestkriech- und -luftstrecken verfügen. Wenn die Wandlerbarriere auch Teil eines Sicherheitstrennsystems ist, gelten die einschlägigen behördlichen Vorschriften für den erforderlichen Trennungsgrad (Basis-, Zusatz-, verstärkte Isolierung), die Betriebsspannung, den Verschmutzungsgrad, die Überspannungskategorie und die Einsatzhöhe.

Aus diesen Gründen werden nur DC-DC-Wandler mit geeignetem Design und geeigneten Materialien nach UL 60950-1 für verschiedene grundlegende und verstärkte Schutzniveaus (die im Allgemeinen denen der EN 62477-1:2012 entsprechen) für Gate-Treiber anerkannt; eine strengere Zertifizierung ist auch nach der medizinischen Norm ANSI/AAMI ES 60601-1 mit der Anforderung von einem Patientenschutz- und zwei Bedienerschutzmaßnahmen möglich.

➔ Gleichtakt-Transientenimmunität: Die CMTI (Common-Mode Transient Immunity) ist ein wichtiger Parameter von Gate-Treibern bei höheren Schaltfrequenzen, bei denen der Gate-Treiber eine Differenzspannung zwischen zwei separaten Massereferenzen aufweist, wie es bei isolierten Gate-Treibern der Fall ist. Die CMTI ist definiert als die maximal tolerierbare Anstiegs- oder Abfallrate der Gleichtaktspannung zwischen zwei isolierten Schaltkreisen und wird in kV/µs oder V/ns angegeben.

Eine hohe CMTI bedeutet, dass die beiden Seiten einer isolierten Anordnung – die Sende- und die Empfangsseite – die Spezifikationen des Datenblatts überschreiten, wenn ein Signal mit einer sehr hohen Anstiegs- (positiv) oder Abfallrate (negativ) auf die Isolationsbarriere trifft. Das Datenblatt des DC-DC-Wandlers sollte einen spezifischen Wert für diesen Parameter enthalten, und die Entwickler müssen ihn an die Besonderheiten der Betriebsfrequenz und -spannung ihrer Schaltung anpassen.

Wandlerfamilie von Murata

Alle DC-DC-Wandler der Serie MGJ2 von Murata haben das gleiche äußere Erscheinungsbild und die gleiche Größe, sind aber mit verschiedenen Eingangsspannungen und bipolaren Ausgangsspannungspaarungen erhältlich
Bild 7. Alle DC-DC-Wandler der Serie MGJ2 von Murata haben das gleiche äußere Erscheinungsbild und die gleiche Größe, sind aber mit verschiedenen Eingangsspannungen und bipolaren Ausgangsspannungspaarungen erhältlich
© Murata Power Solutions

Murata Power Solutions hat die vielen anspruchsvollen und oft widersprüchlichen Anforderungen an DC-DC-Wandler für Gate-Treiber berücksichtigt und die Serie MGJ2 zur Durchsteckmontage um SMD-Einheiten erweitert (Bild 7). Diese haben eine Nennleistung von 2 W, sind etwa 20 mm × 15 mm × 4 mm groß und mit SMD-Fertigungsverfahren kompatibel. Sie eignen sich für die Stromversorgung der High-Side- und Low-Side-Gate-Treiberschaltungen von IGBTs und MOSFETs in Anwendungen mit Platz- und Gewichtsbeschränkungen.

Weitere wichtige Eigenschaften der Wandlerfamilie MGJ2 von Murata

➔ Verstärkte Isolierung gemäß UL 62368 (angemeldet)
➔ Zulassung gemäß ANSI/AAMI ES 60601-1 (angemeldet)
➔ Isolierprüfspannung von 5,7 kV (DC, in Hochspannungsprüfung)
➔ Besonders geringe Isolationskapazität
➔ Betrieb bei bis zu +105 °C (mit Derating)
➔ Kurzschlussschutz
➔ CMTI > 200 kV/µs
➔ Dauerspannungsfestigkeit der Isolationsbarriere von 2,5 kV
➔ Charakterisierte Teilentladungsleistung

Die Mitglieder dieser Familie werden mit nominalen Eingangsspannungen von 5, 12 und 15 V betrieben und bieten eine Auswahl an asymmetrischen Ausgangsspannungen (+15 V/–5 V, +15 V/–9 V und +20 V/–5 V), um optimale Ansteuerungspegel mit höchster Systemeffizienz und minimalen elektromagnetischen Störungen zu unterstützen. Das oberflächenmontierte Gehäuse soll die physische Kombina-tion mit den Gate-Treibern erleichtern und eine dichtere Bestückung ermöglichen, um die Komplexität der Verdrahtung zu reduzieren und gleichzeitig die Aufnahme von elektromagnetischen oder Hochfrequenzstörungen zu minimieren.

Die Serie MGJ2 ist für die hohen Anforderungen an die Isolation und das du/dt ausgelegt, die für Brückenschaltungen in Motorantrieben und Wechselrichtern erforderlich sind, und die industrietaugliche Temperaturklasse und Konstruktion bieten eine lange Lebensdauer sowie eine hohe Zuverlässigkeit, siehe Kasten »Weitere wichtige Eigenschaften«. In »Zwei Wandlertypen näher beschrieben« sind exemplarisch zwei Vertreter dieser Wandlerfamilie näher beschrieben, um das Leistungsspektrum anschaulich zu machen. Zusätzlich zu den erwarteten Auflistungen und Diagrammen, die die statische und dynamische Leistungsfähigkeit detailliert beschreiben, nennt das gemeinsame Datenblatt für die Mitglieder dieser Serie die Industrienormen und behördlichen Auflagen, die diese Wandler erfüllen, zusammen mit umfassenden Details zu den jeweiligen Testbedingungen, die zur Bestimmung dieser Faktoren verwendet werden. Das soll ein höheres Maß an Vertrauen schaffen und die Produktzertifizierung bei Anwendungen mit strengen Konformitätsanforderungen beschleunigen.

Zwei Wandlertypen näher beschrieben

➔ Der MGJ2D152005MPC-R7 liefert aus einer nominalen Eingangsspannung von 15 V (13,5 V bis 16,5 V) hochgradig asymmetrische Ausgangsspannungen von +20 V und –5,0 V bei jeweils bis zu 80 mA. Die Lastregelung ist für die Ausgänge 9 % bzw. 8 % (typ./max.) genau, die Welligkeit und das Rauschen liegen bei 20 mV bzw. 45 mV (typ./max.), der Wirkungsgrad bei 71 % bzw. 76 % (min./typ.) und die Isolationskapazität bei 3 pF. Die mittlere Ausfallzeit (MTBF) beträgt ca. 1,1 Mio. Stunden (nach MIL-HDBK-217 FN2) bzw. 43,5 Mio. Stunden (nach Telecordia SR-332).

➔ Der MGJ2D121509MPC-R7 liefert aus einer nominalen Eingangsspannung von 12 V (10,8 V bis 13,2 V) asymmetrische Ausgangsspannungen von +15 V und –9,0 V ebenfalls bei bis zu 80 mA. Die Lastregelung für die Ausgänge ist 8 % bzw. 13 % (typ./max.) genau, die Welligkeit und das Rauschen liegen bei 20 mV bzw. 45 mV (typ./max.), der Wirkungsgrad bei 72 % bzw. 77 % (min./typ.) und die Isolationskapazität bei 3 pF. Die mittlere Ausfallzeit (MTBF) beträgt ca. 1,55 Mio. Stunden (nach MIL-HDBK-217 FN2) bzw. 47,8 Mio. Stunden (nach Telecordia SR-332).

Fazit

Die Auswahl des geeigneten MOSFETs oder IGBTs für ein Schaltnetzteil oder Wechselrichter ist nur ein Schritt im Designprozess. Hinzu kommt der zugehörige Gate-Treiber, der den Leistungstransistor steuert und diesen schnell und präzise ein- und wieder ausschaltet. Der Treiber wiederum benötigt einen geeigneten DC-DC-Wandler, um seine Betriebsleistung bereitzustellen. Wie gezeigt, bieten die oberflächenmontierbaren 2-W-Wandler der Serie MGJ2 von Murata die erforderliche elektrische Leistung und erfüllen zudem die vielen sicherheitstechnischen und be- hördlichen Vorschriften, die für diese Funktion erforderlich sind.

Der Autor

Rolf Horn

© DigiKey

Rolf Horn

Der Applikationsingenieur bei Digi-Key Electronics ist seit 2014 in der technischen Supportgruppe für Europa tätig und in erster Linie für die Beantwortung aller Art von entwicklungs- und ingenieurtechnischen Fragen von Endkunden in DACH und Benelux sowie für das Schreiben und Korrekturlesen von deutschen Artikeln und Blogs auf den Plattformen TechForum und maker.io von Digi-Key zuständig.

Vor seiner Zeit bei Digi-Key arbeitete er bei verschiedenen Herstellern im Halbleiterbereich mit Schwerpunkt auf eingebetteten FPGA-, Mikrocontroller- und Prozessorsystemen für IoT, Industrie- und Automobilanwendungen. Horn hat einen Abschluss in Elektrotechnik und Elektronik von der Fachhochschule München und begann seine berufliche Laufbahn bei einem lokalen Distributor für Elektronikkomponenten als MCU-System-Solutions-Architekt, um sein stetig wachsendes Wissen und seine Expertise als Trusted Advisor an Kunden weiterzugeben.


Lesen Sie mehr zum Thema


Das könnte Sie auch interessieren