Magnetische Bauelemente für Schaltnetzteile

Stromversorgung: Selber entwickeln oder auslagern?

14. Februar 2012, 11:32 Uhr | Von Matthew Hoare
© Willtron

Entwickler von Embedded Systemen kennen sich mit Mikrocontrollern und Software bestens aus. Doch auch ihre Geräte benötigen eine Stromversorgung. Daher müssen Embedded-Entwickler vielleicht gelegentlich auch ein Schaltnetzteil auslegen. Das wichtigste und gleichzeitig am schwierigsten auszulegende Bauteil dabei ist der Transformator. Alternativ gibt es noch die Möglichkeit, diese Aufgabe auslagern.

Diesen Artikel anhören

Als die Leistungselektronik noch in den Kinderschuhen steckte, war die Auslegung von Standardnetzteilen einfach: Sie bestanden aus einem 50-Hz-Transformator, einem Gleichrichter, einem Siebkondensator und einem Linearregler. Diese Topologie weist jedoch drei große Nachteile auf: schlechter Wirkungsgrad aufgrund des lineare Betriebs, großer und schwerer Transformator, da er Energie auf Netzfrequenz überträgt, und schlechter Leistungsfaktor aufgrund hoher Stromspitzen.

Zwar lösen die getakteten Topologien einige dieser Probleme, bringen aber aufgrund der höheren Komplexität neue Herausforderungen mit sich. Eine von diesen ist bis heute nicht gelöst: die Auslegung der magnetischen Elemente. Erfahrene Power-Spezialisten sind mit den Problemen vertraut, aber Entwickler von Embedded Systemen meist nicht, weil sie sich nicht tagtäglich mit Leistungselektronik befassen.

An dieser Stelle bietet es sich an, sich kurz mit einigen Grundeigenschaften von magnetischen Materialien zu befassen. Bild 1 zeigt eine B/H-Kennlinie (Hysteresekurve) für ein Material, das um den Hauptkreis (an beiden Enden gesättigt) ausgesteuert wird.

Bild 1: B/H-Kennlinie für ein typisches magnetisches Material
Bild 1: B/H-Kennlinie für ein typisches magnetisches Material
© Future Electronics

Wenn ein magnetisches Feld mit einer ausreichenden Stärke zur Sättigung des Materials angelegt und dann entfernt wird, bleibt das Material magnetisiert; es bleibt die so genannte Remanenzflussdichte (Br und -Br in Bild 1) zurück. Um das Material zu entmagnetisieren, muss ein Magnetfeld einer bestimmten Stärke in der entgegengesetzten Richtung angelegt werden, Koerzitivfeldstärke (Hc in Bild 1) genannt.

Diese Eigenschaft des magnetischen Materials erzeugt Hystereseverluste, ein Phänomen, das weiter unten behandelt wird. Die Grundfunktion eines Transformators ist zwar leicht verständlich, aber die eigentliche Spezifikation des Kerns und der Wicklungen hat tiefgehende Auswirkungen auf den Wirkungsgrad und die Sicherheit des Geräts. Um einen Transformator optimal auszulegen gilt es, einigen Punkten besondere Aufmerksamkeit zu widmen.

In einem guten Design wird das Material nur innerhalb einer kleinen Magnetisierungsschleife (innerhalb der großen Schleife gemäß Bild 1) ausgesteuert. Die Schaltung ist so zu entwerfen, dass der magnetische Kern niemals in Sättigung gerät. Andernfalls würde der Strom stark ansteigen (hohes di/dt). Es besteht die Gefahr, die Leistungsschalter zu beschädigen.

Diese Situation tritt am wahrscheinlichsten in universellen Designs mit Weitbereichseingang auf. In solchen Schaltungen ist die Sicherheitsmarge der magnetischen Flussdichte B bei europäischen Netzspannungen von 230 V hoch, kann sich aber bei einer amerikanischen Netzspannung von 120 V der Sättigung nähern. Der Entwickler muss bei der Dimensionierung des Trafos den schlimmsten Fall (niedrigste Eingangsspannung bei Volllast) berücksichtigen.

Die Nennleistung hilft zwar dabei, den minimal für den Kern erforderlichen Querschnitt auszuwählen. Das ist aber nur ein Startpunkt für die Spezifikation. Denn bei der Auswahl sind auch Isolationswerte und Kriechstrecken zu berücksichtigen. Die Rahmengröße (oder Kerngröße) des Transformators hängt also von der Anzahl der Primärwicklungen, der Induktivität, der Kriechstrecken und der Isolationswerte ab.

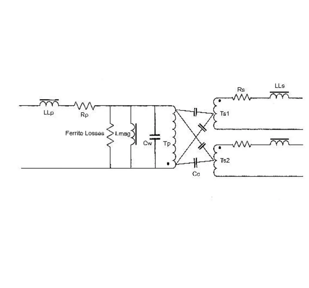
Parasitäre Elemente berücksichtigen

Bild 2: Parasitäre Elemente im Transformator
Bild 2: Parasitäre Elemente im Transformator
© Future Electronics

Ein idealer Transformator verschwendet bei der Energieübertragung keine Energie beziehungsweise es geht keine Energie verloren. In der Praxis gibt es im Transformator allerdings parasitäre Elemente (Bild 2). Die Streuinduktivität (LLp und LLs) wird  durch eine nicht perfekte Kopplung der magnetischen Flüsse von Primär- und Sekundärseite verursacht. Obwohl die Streuinduktivität im Grunde genommen ein Produkt der Wicklungen ist, gelangt die darin gespeicherte Energie nicht auf die Sekundärseite. Das bedeutet, dass die gespeicherte Energie (½ · L · I2) beim Umschalten der Halbleiterschalter Spannungsspitzen verursacht. Da die in der Streuinduktivität gespeicherte Energie einer quadratischen Kennlinie folgt, ist die Wirkung bei leichten Lasten erheblich geringer.

Es gilt zu berücksichtigen, dass ein induktives, von einem elektrischen Strom durchflossenes Element wie folgt reagieren wird: U = L · (di/dt) + i · (dL/dt). Angenommen, L sei konstant, was normalerweise der Fall ist. Wird der Strom schnell abgeschaltet, entsteht eine hohe negative Spannung. Diese kann Halbleiterbauteile beschädigen, wenn diese Spannung nicht begrenzt wird, beispielsweise durch Snubber-Netzwerke.

Streuinduktivität kann sich unterschiedlich auf die Leistung einer Stromversorgung auswirken. In der Sperrwandler-Topologie kann Streuinduktivität beispielsweise Verluste verursachen und den Halbleiterschalter beschädigen. In anderen Topologien jedoch (z.B. LLC) kann eine hohe Streuinduktivität wünschenswert sein, da sie eine Resonanz mit dem Kondensator erzeugt und so ein Ein- und Ausschalten beim Nulldurchgang der Spannung ermöglicht.

Verluste berechnen

Verluste können auf drei Hauptquellen zurückgeführt werden: Kupfer, Ummagnetisierung und Wirbelströme. Der Primärstrom wird in der Primärwicklung geleitet, die einen ohmschen Widerstand hat; analoges gilt für die Sekundärseite. Der Leistungsverlust, der auf die Kupferwicklungen zurückzuführen ist, lässt sich somit wie folgt ausdrücken: PCu = Ip2 · Rp + Is2 · Rs. Die ohmschen Widerstände hängen von den physischen Abmessungen des für die Wicklungen verwendeten Drahts ab.

Der Entwickler muss also bei einem festgelegten Material und einem festgelegten Übertragungsverhältnis das Gleichgewicht zwischen Kupferverlust und physischer Größe berücksichtigen. Wie weiter oben erwähnt, steuert man das magnetische Material um eine kleinere B/H-Schleife aus. Die Höhe der Magnetisierungs- oder Hystereseverluste hängt zum Beispiel von den Eigenschaften des verwendeten Materials, der Betriebsfrequenz und Betriebstemperatur sowie der Flussdichte ab.

Wirbelströme werden in leitenden Materialien induziert und sind proportional zur Änderungsgeschwindigkeit eines Magnetfeldes. Hersteller spezifizieren die Eigenschaften eines Kernmaterials in der Regel basierend auf einer Sinuswelle. Wenn das Material mit einem Rechtecksignal angesteuert wird, entstehen aufgrund der Oberwellen (Harmonischen) größere Wirbelströme. Das kann zu ganz anderen Charakteristika führen als denen, die angesichts der Werte im Datenblatt zu erwarten waren.

Das Verhältnis von Magnetisierungs- zu Wirbelstromverlust ändert sich mit der Frequenz. Am unteren Ende des Spektrums dominieren Magnetisierungsverluste, am oberen Ende Wirbelstromverluste. Darüber hinaus ist zu bedenken, dass es noch andere Quellen für Verluste gibt, die durch Proximity- und Skin-Effekte entstehen. Außerdem sollten kapazitive Verluste berücksichtigt werden. Verluste werden als Wärme abgegeben.

Wirbelströme und Hystereseverluste erhitzen das Kernmaterial von innen heraus, Kupferverluste erwärmen den Kern von außen. Die gesamte Baugruppe hat einen durchschnittlichen Wärmewiderstand von den Wicklungen zur Luft. Es ist wichtig zu bedenken, dass der Wärmewiderstand von der Mitte der Wicklungen zur Umgebung höher ist als vom Rand der Wicklungen zur Umgebung.

Aus diesem Grund müssen Entwickler thermische Berechnungen für die maximale Temperatur am wärmsten Punkt und nicht als ein Durchschnitt über den ganzen Transformator durchführen. Damit verhindern sie, dass die maximale Arbeitstemperatur des Materials an einem einzigen Punkt überschritten wird.
Für Netzspannungstransformatoren und andere Typen sind Isolationsanforderungen ein wichtiger Parameter. Kriechstrecken und Isolationsspezifikationen können ein wesentlicher Faktor bei der Auswahl des Spulentyps sein.

Die Wahl wird auch die Nutzung des Wicklungsfensters und letztendlich die Kerngröße beeinflussen. Es gibt viele Spulenarten, die alle ihre eigenen Vorteile und Beschränkungen haben. Die Auswahl, die der Designingenieur bei der Spezifikation des Kerns und der Wicklungen trifft, beeinflusst wesentlich die Funktion des Transformators und insbesondere seinen Wirkungsgrad und seine Fähigkeit, bei einer sicheren Temperatur betrieben zu werden.

Lernkurve selbst erklimmen?

In den letzten 50 Jahren hat sich die Tatsache nicht verändert, dass magnetische Elemente auszulegen sind. Hier muss der Entwickler entscheiden, ob er die Lernkurve selbst erklimmen will oder ob er diese Aufgabe besser auslagert. Denn die Auslegung magnetischer Bauteile ist, wie besprochen, nicht trivial. Für Entwicklungsteams, die sich entscheiden, die Entwicklung auszulagern anstatt im eigenen Haus zu durchzuführen, sind hochwertige Transformatoren nach kundenspezifischen Spezifikationen von Unternehmen wie zum Beispiel Myrra erhältlich.

Das Unternehmen verfügt über langjährige Erfahrung in der Auslegung kundenspezifischer Transformatoren und Spulen und legt Wert auf eine schnelle Lieferzeit und hochwertige Teile. Den kundenspezifischen Entwicklungsservice für magnetische Komponenten von Myrra können Interessenten über die Niederlassungen von Future Electronics nutzen.

Über den Autor:

Matthew Hoare ist Field Application Engineer bei Furute Electronics (UK)


Lesen Sie mehr zum Thema


Jetzt kostenfreie Newsletter bestellen!

Weitere Artikel zu FUTURE ELECTRONICS Deutschland GmbH