Wireless Power

Erstes Empfänger-IC für 60 W

7. Januar 2021, 14:11 Uhr | Newsdesk elektroniknet, Harry Schubert
WPT-Empfänger-IC P9418 von Renesas
© Renesas Electronics

Mit dem P9418 stellt Renesas den ersten IC für Wireless-Power-Empfänger vor, der eine Leistung von 60 W verarbeiten kann. Er soll künftig die Akkus in Laptops und Notebooks laden – ohne Kabel.

Diesen Artikel anhören

Ausgestattet mit der exklusiven WattShare-Technik von Renesas Electronics liefert der Wireless-Power-Receiver-IC P9418 bis zu 60 W Leistung. Dies ermöglicht ein schnelles und bequemes Laden unterwegs, nicht nur für Smartphones, sondern auch für eine Vielzahl von tragbaren Computergeräten.

Der P9418 kann auch als Sender – nach dem Prinzip der magnetischen Induktion – arbeiten, dann jedoch nur mit einer maximalen Leistung von 10 W. Er baut auf dem bewährten Wireless Power Receiver P9415 auf und ermöglicht Entwicklern, die bereits mit dem P9415 arbeiten, einen einfachen Upgrade-Pfad. Der neue P9418 bietet außerdem fortschrittliche Telemetrie und proprietäre Ladeprotokolle, die für Anwendungen mit hoher Leistung erforderlich sind.

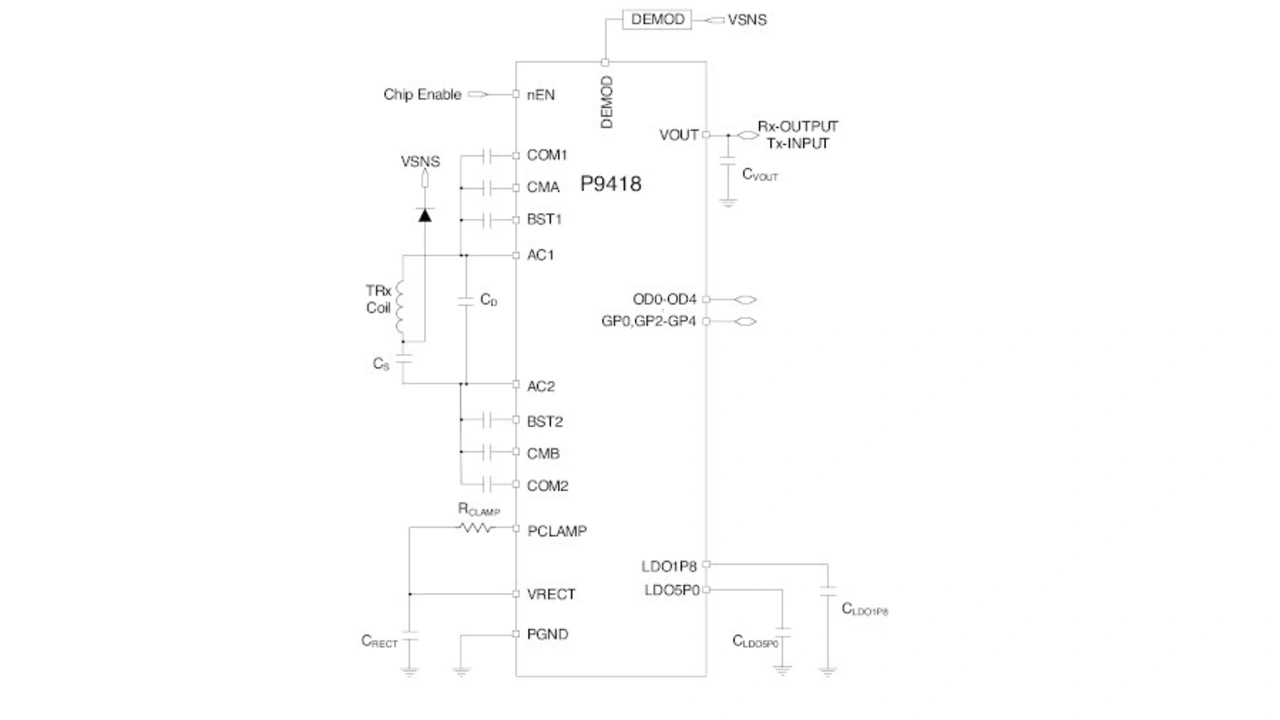
Standardschaltung für einen 60-W-Energieempfänger mit dem P9418 von Renesas.
Der Wireless-Power-Empfänger-IC P9418 von Renesas benötigt nur wenige passive Bauteile als externe Komponenten. Er kann eine Leistung von 60 W empfangen und im Sendebetrieb bis zu 10 W übertragen.
© Renesas Electronics

Hauptmerkmale des Energieempfängers P9418 sind:

  • Liefert bis zu 60 W als Empfänger in der Lösung mit höchster Leistungsdichte,
  • WattShare-Modus mit bis zu 10 W Sendeleistung,
  • Eingebetteter 32-bit-Cortex-M0-Prozessor von ARM,
  • Ausgangsstrommessung mit hoher Genauigkeit für eine verbesserte Fremdkörpererkennung,
  • Nichtflüchtiger Speicher (MTP: multiple-time programmable) für einfache Firmware-Updates,
  • Bi-direktionale Kommunikation zur Unterstützung der proprietären Authentifizierung mit Verschlüsselung,
  • I2C-Standardschnittstelle (400 kHz) und GPIOs,
  • konform zum Standard WPC 1.2.4 und kompatibel zu WPC 1.3+ des Wireless Power Consortiums.

»Der P9418 ist das jüngste Beispiel für die Markteinführung unserer kontaktlosen Schnellladetechnik. Wir sind stolz darauf, mit unseren robusten, sicheren und vor Ort programmierbaren Wireless-Power-ICs weiterhin den Weg zum komfortablen und kosteneffizienten kabellosen Laden für eine Reihe von mobilen Geräten zu ebnen«, sagt Dr. Amit Bavisi, Vice President der Wireless Power Group, Mobility Infrastructure and IoT Power Business Division bei Renesas.


Lesen Sie mehr zum Thema


Das könnte Sie auch interessieren