Renesas Electronics

Robuste und zuverlässige Motorsteuerungen für die Industrie

11. April 2024, 10:00 Uhr | Joseph Png, MCU/MPU Business Development Manager bei Renesas Electronics
Renesas Teaser-Bild
© Componeers GmbH/Renesas Electronics

Nicht jeder Mikrocontroller eignet sich, um Motoren zuverlässig anzusteuern. Die MCU-Familien RX-T und RA-T von Renesas wurden jedoch mit speziellen Motorsteuerungsfunktionen sowie sicheren und schnellen Datenkommunikationsfähigkeiten entwickelt, um den Anforderungen von IR 4.0 zu entsprechen.

Diesen Artikel anhören

Industrie 4.0 bildet die Grundlage, Anlagen zu optimieren und die Produktivität durch vernetzte Industrieanlagen und verbesserte Informationsverarbeitung zu steigern. Sie bietet eine hervorragende Möglichkeit, die Anwender bei der Nutzung konvergierender Technologien zu unterstützen. So kann eine nachhaltige, auf den Menschen ausgerichtete Zukunft geschaffen werden, in der Motoren branchenübergreifend einen wichtigen Beitrag leisten. Abbildung 1 veranschaulicht den Prozess der Definition und Umsetzung von Industrie 4.0. Dabei ermöglicht das industrielle Internet der Dinge (IIoT) die Vernetzung von Geräten, wodurch ein virtuelles Duplikat der realen Daten entsteht. Dies erleichtert es den Anwendern, Prozesse zu visualisieren und zu analysieren, um Entscheidungen zu treffen und Aufgaben autonom so effizient wie möglich auszuführen.

Bild 1
Abbildung 1: Designprinzipien der Industrie 4.0
© Renesas Electronics

Induktionsmotoren (IM) spielen in der Industrie eine entscheidende Rolle, da sie das wichtigste Arbeitsmittel sind, um eine effiziente Antriebsleistung zu gewährleisten. Ihre bewährte Zuverlässigkeit, Vielseitigkeit und wirtschaftlichen Vorteile machen sie zur bevorzugten Wahl für industrielle Anwendungen. In der Vergangenheit kamen IMs in erster Linie bei Anwendungen mit einem einzigen Betriebspunkt zum Einsatz. Sie arbeiteten mit Nenndrehmoment und -drehzahl. Fortschritte in der Motorsteuerung haben jedoch ihre Einsatzmöglichkeiten auf ein breites Spektrum von Drehmomenten und Drehzahlen erweitert. Dadurch lassen sie sich in hohem Maße an unterschiedliche industrielle Anforderungen anpassen. Heutzutage werden praktisch alle Antriebslösungen nicht mehr pneumatisch oder manuell, sondern motorisiert betrieben.

Zu den wichtigsten Anforderungen an Motorsteuerungen in verschiedenen Branchen gehören:

  • Aufrechterhaltung eines stabilen Betriebs über einen breiten Lastbereich hinweg
  • Sicherstellung einer schnellen und präzisen Reaktion
  • Unterstützung verschiedener Positionsfeedback-Sensoren wie Encoder, Resolver, Hall-Sensoren, etc.
  • Umgang mit elektrischem Rauschen und Störungen in Rückmeldesignalen (Strom, Spannung, Temperatur)
  • Erreichen eines hohen Wirkungsgrades
  • Erfüllung der höchsten Standards für Zuverlässigkeit und funktionale Sicherheit
  • Kompakte und leichte Bauweise
  • Unterstützung verschiedener industrieller Kommunikationsprotokolle wie UART, I2C, CAN, usw.

Der Induktionsmotor arbeitet nach dem Prinzip der elektromagnetischen Induktion. Das sich drehende Magnetfeld, das durch die Aktivierung des Stators erzeugt wird, induziert eine elektromotorische Kraft (EMK) im Rotor. Infolgedessen fließen Ströme durch den Rotor, die ein Drehmoment erzeugen und die Drehung erleichtern. Daher ist eine präzise Steuerung der Statoraktivierung für eine effektive Steuerung von Induktionsmotoren von entscheidender Bedeutung. Die Drehzahlregelung für Induktionsmotoren wird grundsätzlich in zwei Hauptkategorien unterteilt:

Skalare Steuerung: Bei den meisten bestehenden drehzahlvariablen Antriebssystemen handelt es sich um Antriebe mit geringer Leistung, die die Frequenzhöhe der Statorspannung oder des Statorstroms steuern. Die Steuerung erfolgt durch Aufrechterhaltung eines konstanten Magnetfelds im Motor. Die am häufigsten verwendete skalare Steuerungsmethode ist die Konstant-Spannung/Frequenz-Steuerung (U/f-Steuerung). Dabei wird die Größe der Statorspannung proportional zur Frequenz angepasst, wodurch der Statorfluss im Motor konstant gehalten wird. Obwohl skalare Steuerungsmethoden relativ einfach umzusetzen sind, eignen sie sich nicht für Anwendungen, bei denen Transienten auf der Lastseite auftreten. Nachstehend sind die typischen Motoreigenschaften aufgeführt, die sich mit der V/f-Steuerung erzielen lassen.

    

Bild 2
Abbildung 2: Drehmoment/Drehzahl-Kennlinie des IM mit U/f-Steuerung
© Renesas Electronics

Vektorregelung: Im Gegensatz zur skalaren Steuerung basiert die Vektorregelung von Induktionsmotoren auf feldorientierten Steuerungsverfahren (FOC). Diese Methode ermöglicht die Steuerung der Phase und des Werts der Vektorgrößen des Motors. Antriebe mit Vektorregelung gelten als Hochleistungsantriebe, die das momentane Drehmoment und das Magnetfeld des Motors sowohl unter stationären als auch unter transienten Bedingungen steuern. Trotz des hohen Rechenaufwands übertrifft die Vektorregelung die skalare Steuerung, insbesondere unter dynamischen Bedingungen.

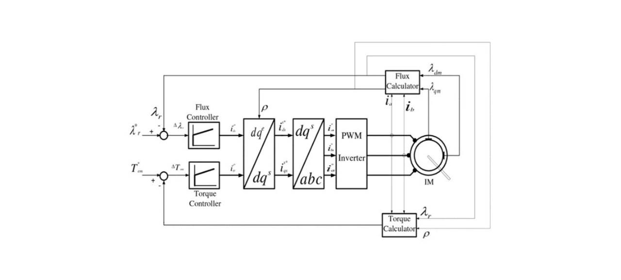
Die Implementierung der Vektorregelung beinhaltet die Schätzung des Rotorflusses aus der Statorspannung oder den Statorströmen unter Verwendung von sogenannten Flux Observern. Diese erfordern eine genaue Erfassung und schnelle Berechnung.

Bild 3
Abbildung 3: Vektorregelungssystem für einen Induktionsmotor mit Flussberechnung
© Renesas Electronics

In modernen Anwendungen müssen Motoren in einem weiten Betriebsbereich und unter dynamischen Bedingungen arbeiten. Um diesen Anforderungen gerecht zu werden, sind Vektorregelungsverfahren erforderlich. Im Hinblick auf die Erfassung und Rechenanforderungen ist eine sorgfältige Auswahl geeigneter Mikrocontroller (MCUs) entscheidend für die Entwicklung einer robusten Lösung zur Steuerung von Induktionsmotoren.

Bild 4
Abbildung 4: Typisches Blockschaltbild eines Induktionsmotorantriebs mit Mikrocontrollern von Renesas
© Renesas Electronics

Abbildung 4 zeigt einen typischen Induktionsmotorantrieb und seine Hauptkomponenten. Die Induktionsmotorantriebe werden von einer dreiphasigen Wechselstrom-Eingangsversorgung gespeist, die durch eine Gleichrichtereinheit in Gleichspannung umgewandelt wird. Um die Spannungsschwankungen zu reduzieren, werden DC-Link-Kondensatoren über diese Ausgangsgleichspannung gelegt. Die Gleichspannung wird dann in den Wechselrichter eingespeist. Dieser wandelt sie auf der Grundlage der Schaltsignale, die von der MCU empfangen werden, wieder in Wechselspannung für den Induktionsmotor um. Die MCU, das Gehirn des Antriebs, spielt eine entscheidende Rolle bei der Bestimmung der Leistung und Effizienz des Induktionsmotorantriebs. Die MCU-Serien RA-T und RX-T von Renesas wurden speziell für IM-Antriebsanwendungen entwickelt. Sie verfügen über spezifische Funktionen, die bei der Entwicklung von Hochleistungsantriebssystemen unterstützen. Im Folgenden werden einige wichtige Merkmale dieser MCUs vorgestellt.

PWM-Erzeugung: Die Hochfrequenz-PWM-Erzeugung ist entscheidend, um einen geringeren THD in den Stromwellenformen und eine gleichmäßige Steuerung eines beliebigen Motors zu erreichen. Die MCUs RA-T und RX-T unterstützen eine 3-Phasen-PWM-Erzeugung mit einer Frequenz von bis zu 200 MHz. Diese Hochfrequenz-PWM-Erzeugung macht sie ideal für Wechselrichter mit modernen GaN- und SiC-basierten Leistungsschaltern, die mit sehr hohen Schaltfrequenzen arbeiten können.

Trigonometrische Funktionen: Jedes fortschrittliche Regelungsschema wie die Vektorregelung oder eine andere FOC-Regelung erfordert die Berechnung von Drehmoment und Fluss in Echtzeit. Dies umfasst die Implementierung von vielen trigonometrischen Funktionen. Die MCUs von Renesas bieten spezielle arithmetische Einheiten für trigonometrische Funktionen (TFU), die die Rechenzeit erheblich reduzieren und die Genauigkeit der Berechnung erhöhen. Andere für Motorsteuerungsanwendungen erforderliche Fließkommaoperationen können mit einer Verarbeitungsgeschwindigkeit von 200 MHz durchgeführt werden.

Feedbackkontrolle: Die MCUs RA-T und RX-T verfügen über integrierte A/D-Wandler mit 12 und 16 Bit. Diese ADCs können drei Ströme gleichzeitig abtasten, um eine genaue Stromsteuerung und Schaltzustandsbestimmung zu ermöglichen. Um Rückmeldungen von Encodern zu lesen, können Encoder-Eingänge dank spezieller Phasenzählmodi mit einer Auflösung von bis zu 32 Bit gelesen werden.

Kommunikationsschnittstelle: Motorantriebe spielen in der Automatisierungs- und Prozessindustrie eine wichtige Rolle. Sie sind integrale Bestandteile größerer Steuerungssysteme und ermöglichen die Kommunikation mit übergeordneten Steuerungen und Peripherie. Daher ist es unerlässlich, dass die MCUs mit Industriestandard-konformen Kommunikationsprotokollen kompatibel sind. Die MCUs von Renesas lassen sich über Kommunikationsschnittstellen, wie SCI, CAN, I2C, RSPI und USB, sowie erweiterte Industrieprotokolle, wie Ethercat und Ethernet-IP, nahtlos in größere Systeme integrieren.

Renesas stellt eine komplette Entwicklungsumgebung für eine schnelle und zuverlässige Produktentwicklung bereit. Die Entwicklungsumgebung bietet dedizierte Lösungen für jede wichtige Phase der Software- und Hardwareentwicklung.

Bild 5
Abbildung 5: Renesas Rapid Development Tools für Motorsteuerungen
© Renesas Electronics

In jüngster Zeit hat sich die technologische Entwicklung in beispielloser Weise beschleunigt, vor allem durch Fortschritte in der Informationstechnologie und der digitalen Datenverarbeitung. Diese Entwicklungen sind keine bloßen inkrementellen Fortschritte, sondern markieren vielmehr den Beginn einer neuen technologischen Revolution, die als Industrie 4.0 (IR 4.0) bekannt ist. Im Zentrum stehen hierbei die bahnbrechenden Technologien der künstlichen Intelligenz (KI), des maschinellen Lernens und der Datenanalyse.

Zusammenfassend lässt sich sagen, dass die Zukunft in einer nahtlosen Integration der cyber-physischen Welt liegt. In Anbetracht der Bedeutung von Motorsteuerungen für Industrieanwendungen müssen neue Lösungen diese Anforderungen erfüllen. Die Fähigkeiten von MCUs spielen dabei eine entscheidende Rolle. Die MCU-Familien RX-T und RA-T von Renesas wurden mit speziellen Motorsteuerungsfunktionen sowie sicheren und schnellen Datenkommunikationsfähigkeiten entwickelt, um den Anforderungen von IR 4.0 zu entsprechen. Damit sind sie die ideale Wahl für ein robustes Motorsteuerungssystem für Industrieanwendungen.


Lesen Sie mehr zum Thema


Das könnte Sie auch interessieren